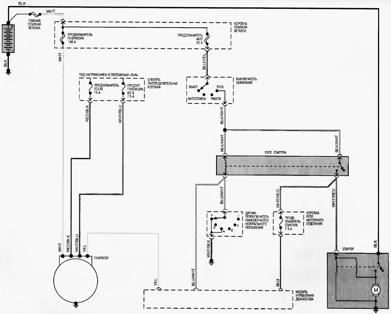
Схема 21. Системы запуска и зарядки [Toyota Highlander XU20]
Эта статья доступна на: английском, болгарском, белорусском, украинском, сербском, хорватском, румынском, польском, словацком, венгерском
Материал статьи был проверен: Евдокимов Евгений
Поделитесь информацией:
Похожие статьи по другим моделям Тойота
➥ Схема системы зарядки Тойота Камри XV30 (2001-2006)
➥ Схема 1. Системы запуска и зажигания Тойота Корона Т190 (1992-1997)
➥ Основные технические данные системы запуска Тойота Дуэт (1998-2004)
➥ Системы пуска и зарядки моделей до 2001 года Тойота РАВ 4 ХА10 (1994-2000)
➥ Электросхема системы зарядки и пуска Тойота Карина Т190 (1992-1996)
➥ Схема системы впрыска топлива EFI Тойота Королла Е80 (1983-1990)
Ссылка в разных форматах на эту статью
TEXTHTMLBB Code
Комментарии и отзывы посетителей
Комментариев пока нет
- Общая информация
- Введение в руководство
- Поиск неисправностей
- Техническое обслуживание
- Силовой агрегат
- 4-х цилиндровый двигатель
- 6-ти цилиндровый двигатель
- Капитальный ремонт двигателей
- Охлаждение и отопление
- Система питания и выхлопа
- Электрооборудование двигателя
- Система управления
- Трансмиссия
- Автоматическая коробка
- Приводные валы и кардан
- Шасси, ходовая часть
- Тормозная система
- Подвеска автомобиля
- Рулевое управление
- Кузов и салон
- Экстерьер (внешние элементы)
- Интерьер (внутренние элементы)
- Двери, замки и окна
- Электрооборудование
- Оборудование и приборы
- Электрические схемы
Автомобильный анекдот
показать ещё один

