Компания Хонда Компания Форд Компания Шкода Компания Киа Компания Мазда Компания Мерседес Компания Рено
Русский English
Български
Беларускі
Український
Српски
Hrvatski
Română
Polski
Slovenský
Magyar
В закладки Статьи Карта Контакты Поиск
ToyotaMan.ru
 
 
 
 
 
 
 
 
 
Camry Corolla Corona Carina Land Cruiser Highlander 4Runner RAV4 Другие
Хайлендер 1 (2000-2007, бензин)

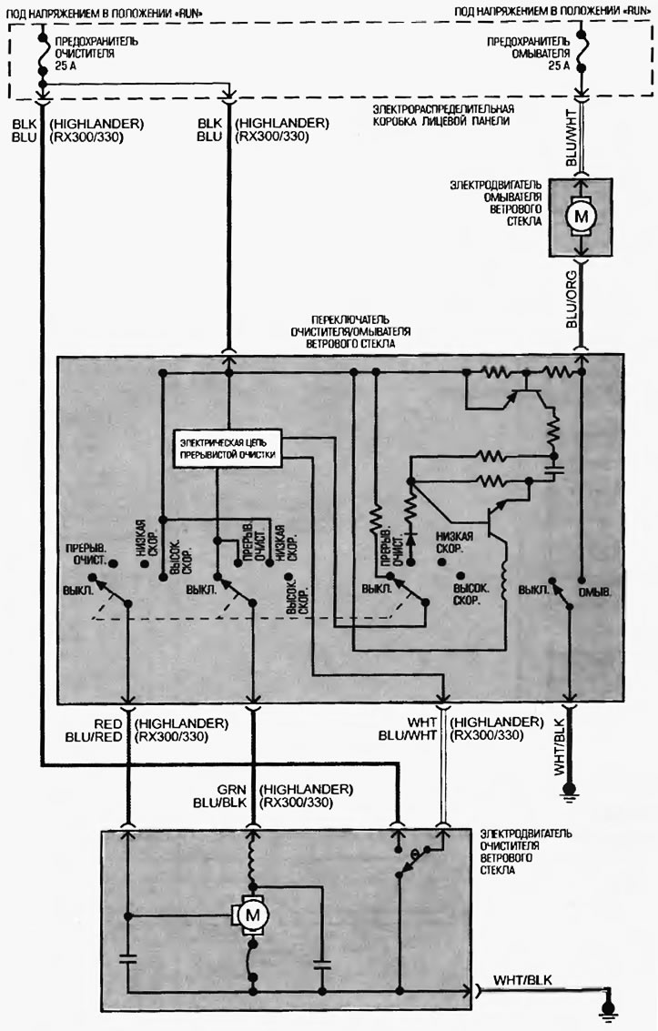
Схема 24. Система очистителей и омывателей [Toyota Highlander XU20]

  • Главная
  • Хайлендер
  • XU20 (2000-2007)
  • Электрооборудование
  • Электрические схемы
  • Схема 24. Система очистителей и омывателей
0

Схема 24. Система очистителей и омывателей



Схема 24. Система очистителей и омывателей
Эта статья доступна на: английском, болгарском, белорусском, украинском, сербском, хорватском, румынском, польском, словацком, венгерском
Материал статьи был проверен: Евдокимов Евгений
Поделитесь информацией:
◀ Предыдущие
Хайлендер 1: Электрические схемы
Следующие ▶

Схема 22. Система контрольных ламп и указателей щитка приборов
Схема 21. Системы запуска и зарядки
Схема 18. Базовая аудиосистема
Схема 15. Система электропривода стеклоподъемников
Схема 13. Система внутреннего освещения
Схема 25. Система заднего очистителя и омывателя
Похожие статьи по другим моделям Тойота

➥ Схема 1: система запуска, звуковой сигнал, привод… Тойота Крузер 70 (1985-1996, дизель)
➥ Система управления двигателем и трансмиссией (типовая схема) Тойота 4 Раннер N120 (1989-1995)
➥ Схема 2. Система подогрева топлива (двигатель 2С) Тойота Корона Т190 (1992-1997)
➥ Схема №1: Система питания, пуска, зажигания, зарядки Тойота Дюна Y50/Y60 (1984-1995)
➥ Система изменения фаз газораспределения (VVT) Тойота РАВ 4 ХА10 (1994-2000)
➥ Навигационная система Тойота Карина Т190 (1992-1996)
Ссылка в разных форматах на эту статью
TEXTHTMLBB Code
Комментарии и отзывы посетителей
Комментариев пока нет


Сложите два числа 19 + 26

       





Хайлендер 1 (2000-2007, бензин) 
  • Общая информация
  • Введение в руководство
  • Поиск неисправностей
  • Техническое обслуживание
  • Силовой агрегат
  • 4-х цилиндровый двигатель
  • 6-ти цилиндровый двигатель
  • Капитальный ремонт двигателей
  • Охлаждение и отопление
  • Система питания и выхлопа
  • Электрооборудование двигателя
  • Система управления
  • Трансмиссия
  • Автоматическая коробка
  • Приводные валы и кардан
  • Шасси, ходовая часть
  • Тормозная система
  • Подвеска автомобиля
  • Рулевое управление
  • Кузов и салон
  • Экстерьер (внешние элементы)
  • Интерьер (внутренние элементы)
  • Двери, замки и окна
  • Электрооборудование
  • Оборудование и приборы
  • Электрические схемы
Автомобильный анекдот
показать ещё один
ToyotaMan.ru © 2018–2025 • Мобильная версия • Интересное о Тойоте • Администрация • Карта сайта: EN BG BY UA RS HR RO PL SK HU • Система поиска • В закладки
Camry Vista-V40 • Camry XV10 • Camry XV20 • Camry XV30 • Corolla Verso-AR10 • Corolla E80 • Corona T190 • Carina T170 • Carina T190 • Land Cruiser J70 (дизель) • Land Cruiser J60 (бензин) • Land Cruiser J100 • Highlander XU20 (бензин) • 4Runner N120 • RAV4 XA10 • Duet M100 • Dyna Y50 • Автомобильные новости • Ремонт японских автомобилей • Обслуживание японских авто • Гидравлические АКПП Тойота • Электронные АКПП Тойота • Правила безопасного вождения