Компания Хонда Компания Форд Компания Шкода Компания Киа Компания Мазда Компания Мерседес Компания Рено
Русский English
Български
Беларускі
Український
Српски
Hrvatski
Română
Polski
Slovenský
Magyar
В закладки Статьи Карта Контакты Поиск
ToyotaMan.ru
 
 
 
 
 
 
 
 
 
Camry Corolla Corona Carina Land Cruiser Highlander 4Runner RAV4 Другие
Хайлендер 1 (2000-2007, бензин)

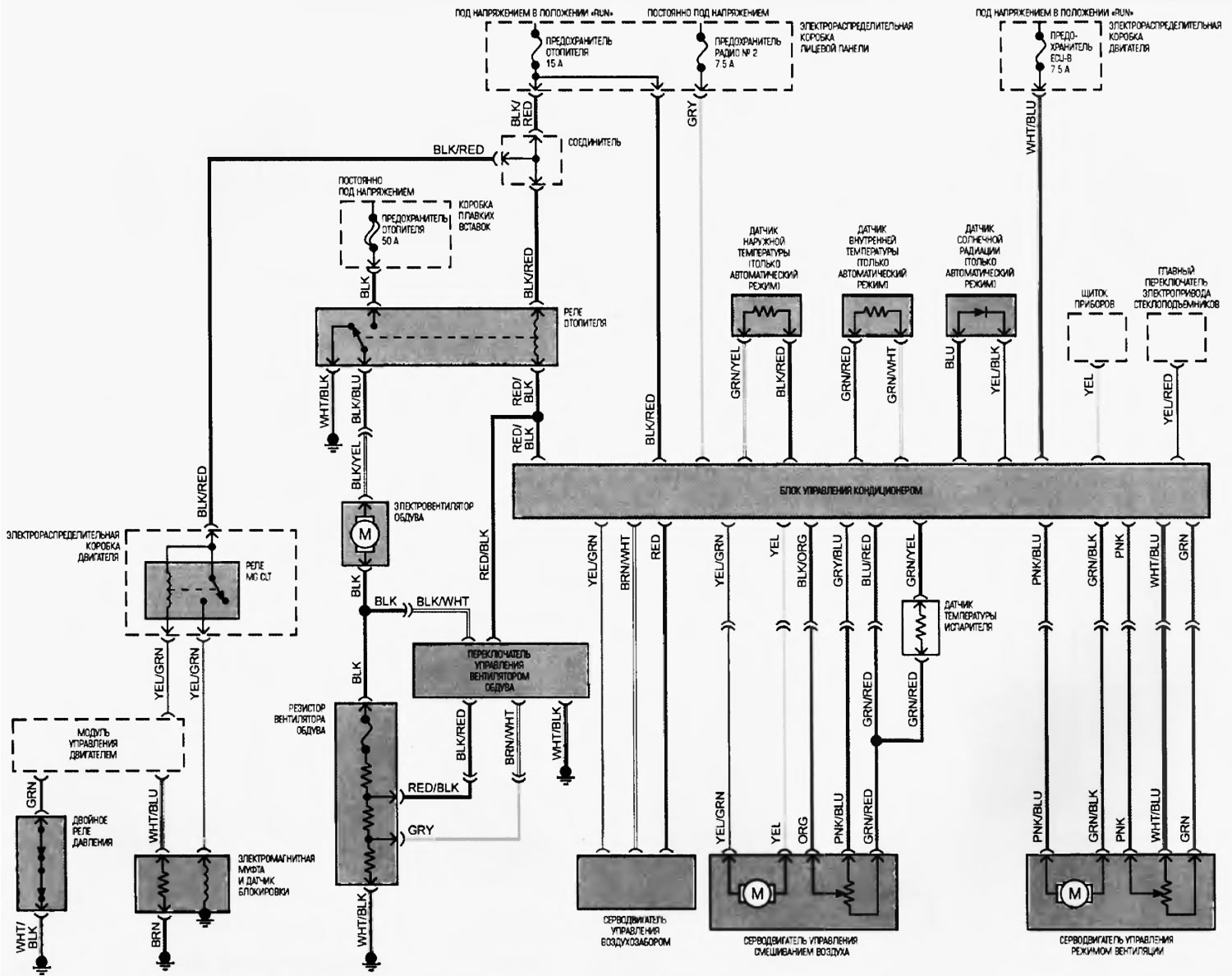
Схема 1. Система кондиционирования воздуха [Toyota Highlander XU20]

  • Главная
  • Хайлендер
  • XU20 (2000-2007)
  • Электрооборудование
  • Электрические схемы
  • Схема 1. Система кондиционирования воздуха
0

Схема 1. Система кондиционирования воздуха



Схема 1. Система кондиционирования воздуха
Открыть большую картинку в новой вкладке »
Эта статья доступна на: английском, болгарском, белорусском, украинском, сербском, хорватском, румынском, польском, словацком, венгерском
Материал статьи был проверен: Евдокимов Евгений
Поделитесь информацией:
◀ Предыдущие
Хайлендер 1: Электрические схемы
Следующие ▶

 
Схема 3. Система круиз-контроля
Схема 5. Система электропривода замков дверей
Схема 10. Система наружного освещения с фарами дневного времени
Схема 11. Система наружного освещения без фар дневного времени
Схема 12. Система наружного освещения
Похожие статьи по другим моделям Тойота

➥ Система кондиционирования воздуха Тойота Камри XV20 (1996-2001)
➥ Схема 38. Система кондиционирования (с кнопочным… Тойота Корона Т190 (1992-1997)
➥ Система кондиционирования — общие сведения Тойота РАВ 4 ХА10 (1994-2000)
➥ Система подачи воздуха Тойота Дуэт (1998-2004)
➥ Система кондиционирования — описание конструкции Тойота 4 Раннер N120 (1989-1995)
➥ Система подачи воздуха Тойота Карина Т190 (1992-1996)
Ссылка в разных форматах на эту статью
TEXTHTMLBB Code
Комментарии и отзывы посетителей
Комментариев пока нет


Сложите два числа 32 + 27

       





Хайлендер 1 (2000-2007, бензин) 
  • Общая информация
  • Введение в руководство
  • Поиск неисправностей
  • Техническое обслуживание
  • Силовой агрегат
  • 4-х цилиндровый двигатель
  • 6-ти цилиндровый двигатель
  • Капитальный ремонт двигателей
  • Охлаждение и отопление
  • Система питания и выхлопа
  • Электрооборудование двигателя
  • Система управления
  • Трансмиссия
  • Автоматическая коробка
  • Приводные валы и кардан
  • Шасси, ходовая часть
  • Тормозная система
  • Подвеска автомобиля
  • Рулевое управление
  • Кузов и салон
  • Экстерьер (внешние элементы)
  • Интерьер (внутренние элементы)
  • Двери, замки и окна
  • Электрооборудование
  • Оборудование и приборы
  • Электрические схемы
Автомобильный анекдот
показать ещё один
ToyotaMan.ru © 2018–2025 • Мобильная версия • Интересное о Тойоте • Администрация • Карта сайта: EN BG BY UA RS HR RO PL SK HU • Система поиска • В закладки
Camry Vista-V40 • Camry XV10 • Camry XV20 • Camry XV30 • Corolla Verso-AR10 • Corolla E80 • Corona T190 • Carina T170 • Carina T190 • Land Cruiser J70 (дизель) • Land Cruiser J60 (бензин) • Land Cruiser J100 • Highlander XU20 (бензин) • 4Runner N120 • RAV4 XA10 • Duet M100 • Dyna Y50 • Автомобильные новости • Ремонт японских автомобилей • Обслуживание японских авто • Гидравлические АКПП Тойота • Электронные АКПП Тойота • Правила безопасного вождения