Оглавление: Пример стандартной электросхемы ↓ Разъемы ↓
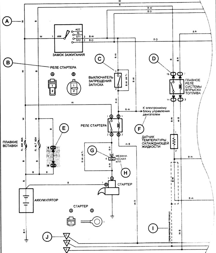
Пример стандартной электросхемы

А: На схемах цвет провода обозначается буквенным кодом (см. рисунок):
| Код | Цвет | Код | Цвет |
| В | черный | О | оранжевый |
| BR | коричневый | Р | розовый |
| G | зеленый | R | красный |
| GR | серый | V | фиолетовый |
| L | синий | W | белый |
| LG | светло-зеленый | Y | желтый |
Примечание: при двухбуквенном коде (например: R-G) первой буквой обозначается основной цвет провода (красный), а второй - цвет полоски на проводе (зеленый).

В: Указывает разъем, подсоединяемый к данному элементу (цифрой указывается № клеммы разъема).
С: Указывает № клеммы разъема. Система нумерации различна для розеточной и штепсельной частей разъема.
- Контакты в розеточной части разъема нумеруются от верхнего левого к нижнему правому краю.
- Контакты в штепсельной части разъема нумеруются от верхнего правого к нижнему левому краю.
Примечание: когда в одном узле применяется несколько разъемов, указываются наименования каждого разъема (буква алфавита) и номер контакта. Система нумерации для общей монтажной электросхемы такая же, как приведена выше.

D: Указывает блок реле. Тонирование не применяется, показан только № блока реле, отличающий его от распределительной коробки блока.
Пример:
Е: Указывает распределительный блок (номером в кружке обозначается № распределительного блока, а рядом указывается код разъема).
F: Указывает систему, имеющую связь с рассматриваемой системой.
G: Указывает жгут проводов и разъем жгута проводов.
- Жгут проводов с штепсельным наконечником обозначен стрелками (
- Цифры снаружи соответствуют номерам клемм разъема.
- Все разъемы показываются с раскрываемой стороной так, чтобы замок находился наверху.

Н: () применяются для указания разных проводов и разъемов, например, применительно к модели автомобиля, типу двигателя или техническим условиям.
I: Указывает экранированный жгут проводов см. рисунок.

J: Указывает точку заземления.
| Код | Место расположения |
| ЕА | на правом переднем крыле |
| ЕВ | на левом переднем крыле |
| ЕС | на блоке двигателя |
| ED | слева спереди радиатора |
| IE | на левой защитной панели |
| IF | на правой защитной панели |
| IG | под левой защитной панелью |
| ВН | внутр, на нижней задней панели |
Разъемы
Разъемы делятся на группы по месту расположения на автомобиле и имеют двухбуквенное обозначение. Первая буква обозначает группу, к которой относится разъем.
| Группа | Место расположения |
| Е | моторный отсек |
| I | область панели приборов |
| В | кузов |
При разсоединении разъемов не тяните за провода и будьте внимательны при отсоединении зажимов фиксаторов.
1 - Отожмите, 2 - Нажмите.
Официальный источник находится на портале TOYOTAMAN
