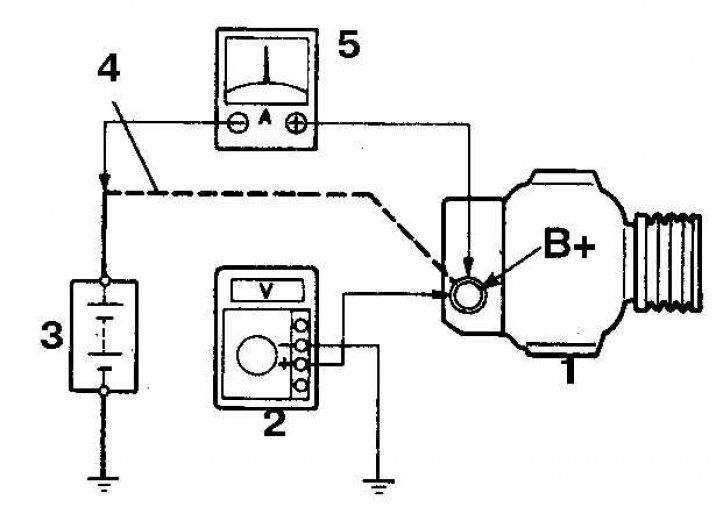
Схема для проверки тока заряда батареи
1. Генератор; 2. Вольтметр; 3. Батарея; 4. Отсоедините провод; от вывода В; 5. Амперметр
1. При неисправности цепи заряда батареи прежде чем сделать вывод о выходе из строя генератора выполните следующие проверки.
2. Проверьте состояние и натяжение ремня генератора.
3. При обнаружении признаков износа ремень замените.
4. Проверьте затяжку болтов крепления генератора и регулировочного болта натяжения ремня.
5. Проверьте проводку генератора и регулятора напряжения, надежность крепления и состояние разъемов.
6. Проверьте плавкие перемычки, при обнаружении перегоревших перемычек вставок выясните причину и устраните.
7. Запустите двигатель и проверьте звук, издаваемый генератором (воющий или визжащий звук указывает на износ подшипников).
8. Проверьте плотность электролита в батарее.
9. Если плотность низкая, зарядите батарею (данный пункт не относится к необслуживаемым батареям).
10. Проверьте полноту заряда батареи (при неисправной секции батареи возможен ее перезаряд).
11. Проверьте напряжение на батарее на неработающем двигателе. Напряжение должно быть около 12 В.
12. Запустите двигатель и снова проверьте напряжение, которое теперь должно быть от 13,5 до 15, 1 В.
13. Включите дальний свет фар. При нормальной работе системы заряда напряжение должно упасть и снова возрасти.
14. Если напряжение выше чем нормальное напряжение заряда, то замените регулятор напряжения.
15. Если напряжение ниже нормального, то проверьте регулятор и генератор, поступив следующим образом.

16.. Снимите с генератора заднюю крышку, соедините с массой вывод F, запустите двигатель, считайте напряжение на батарее и сравните со стандартным.
17. Если напряжение выше стандартного, то замените регулятор напряжения.
18. Если напряжение ниже стандартного, то проверьте генератор (или при отсутствии амперметра сдайте в мастерскую автосервиса).
19. Генератор проверяется по схеме (см. рис. Схема для проверки тока заряда батареи).
20. Доведите обороты двигателя до 2000 об/мин, измерьте ток при выключенных и включенных потребителях (дальнем свете фар и вентиляторе отопителя, включенном на максимальных оборотах).
21. Если измеренный ток меньше нормативного, то отремонтируйте или замените генератор.
