Оглавление: Конструкция ↓ Основные узлы системы управления…↓ Таблица 2.6. Основные узлы системы…↓ ЭБУ двигателя ↓ Кислородный датчик и датчик состава…↓ Датчик положения коленчатого вала ↓ Датчик положения распредвала ↓ Датчик детонации (плоского типа) ↓ Конструкция ↓ Принцип работы ↓ Резистор регистрации разомкнутой/…↓ Рекомендация по техническому…↓ Датчик положения дроссельной заслонки ↓ Рекомендация по техническому…↓ Датчик положения педали акселератора ↓ Электронный впрыск EFI ↓ Интеллектуальная электронная система…↓ Принцип работы ↓ Нелинейный режим ↓ Режим холостого хода ↓ Управление дроссельной заслонкой ↓ Режим координации с системой VSC ↓ Круиз-контроль ↓ Работа датчика положения педали…↓ Электронная система изменения фаз…↓ Блок управления WT-i ↓ Гидравлический клапан изменения фаз ↓ Принцип работы (опережение) ↓ Принцип работы (запаздывание) ↓ Фиксация вала в установленном…↓ Управление топливным насосом ↓ Управление отключением кондиционера…↓ Функция управления стартером…↓ Принцип работы ↓ Диагностика ↓ Рекомендация по техническому…↓ Работа системы в аварийном режиме ↓ Таблица 2.9. Работа системы в…↓
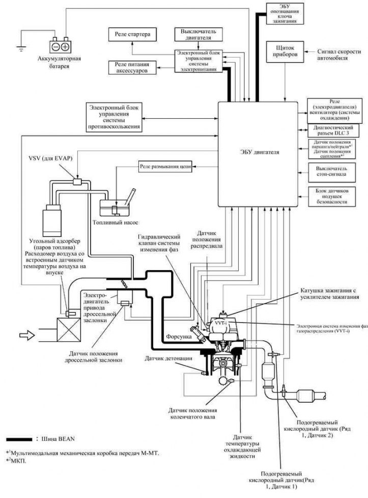
Конструкция
Рис. 2.30. Структурная схема системы управления двигателем
На рисунке 2.30 показана конфигурация электронной системы управления двигателем.
Основные узлы системы управления двигателем
Рис. 2.31. Расположение основных компонентов системы управления двигателей 1ZZ-FE И 3ZZ-FE
В состав систем управления двигателей 1ZZ-FE и 3ZZ-FE входят узлы перечисленные в таблице 2.6.
Таблица 2.6. Основные узлы системы управления двигателем
ЭБУ двигателя
ЭБУ двигателя выполнен на основе 32-битного процессора.
Кислородный датчик и датчик состава топливовоздушной смеси
Рис. 2.32. Кислородный датчик и датчик состава топливовоздушной смеси
Малогабаритный кислородный датчик и датчик состава топливовоздушной смеси небольшой массы устанавливается во впускной трубопровод. Часть воздуха, поступающего в двигатель, проходит через зону измерения датчика (рис. 2.32). Благодаря тому, что масса и расход потока воздуха, поступающего в двигатель, измеряются непосредственно, повышена точность измерения и уменьшено сопротивление, которое создает датчик во впускном трубопроводе.
В датчике имеется встроенный датчик температуры воздуха.
Датчик положения коленчатого вала
Рис. 2.33. Датчик положения коленчатого вала
На задающем роторе коленчатого вала имеется 34 зуба и участок, на котором 2 зуба пропущено. Датчик положения коленчатого вала посылает сигнал через каждые 10°, а по участку с пропущенными зубьями определяется верхняя мертвая точка (рис. 2.33).
Датчик положения распредвала
Рис. 2.34. Датчик положения распредвала
Для определения положения на распредвале впускных клапанов установлен задающий ротор, с помощью которого формируются 3 импульса на каждые два оборота коленчатого вала (рис. 2.34).
Датчик детонации (плоского типа)
Рис. 2.35. Диаграмма рабочих характеристик датчиков детонации
В обычных датчиках детонации (резонансного типа) имеется пластина, резонансная частота колебаний которой совпадает с частотой детонации двигателя. Она позволяет регистрировать колебания вблизи частоты резонанса.
В отличие от такой конструкции плоский датчик детонации (нерезонансного типа) позволяет регистрировать вибрацию в более широком диапазоне частот (примерно 6–15 кГц) и обладает следующим преимуществами.
Частота детонации двигателя слегка изменяется в зависимости от частоты вращения коленчатого вала. Датчик детонации плоского типа позволяет регистрировать вибрацию даже при изменении частоты детонации двигателя. Таким образом, по сравнению с традиционными датчиками детонации, расширены возможности по регистрации вибрации, что позволяет более точно регулировать угол опережения зажигания.
Конструкция
Рис. 2.36. Конструкция обычного и плоского датчиков детонации
Датчик детонации плоского типа крепится к двигателю при помощи шпильки, ввернутой в блок цилиндров (рис. 2.36). Отверстие под шпильку проходит через центр датчика.
Внутри датчика, в верхней его части, установлен стальной грузик, который через изолятор опирается на пьезоэлектрический элемент.
В датчик встроен резистор регистрации разомкнутой/короткозамкнутой цепи.
Принцип работы
Вибрация детонации двигателя передается на стальной грузик, который давит на пьезоэлектрический элемент. В результате образуется электродвижущая сила.
Резистор регистрации разомкнутой/ короткозамкнутой цепи
Рис. 2.37. Блок-схема резистора регистрации разомкнутой/короткозамкнутой цепи
Если зажигание включено, резистор регистрации разомкнутой/короткозамкнутой цепи датчика детонации и резистор в ЭБУ двигателя поддерживают постоянное напряжение на клемме KNK1. Напряжение на клемме постоянно контролирует интегральная микросхема ЭБУ двигателя. Если цепь между датчиком детонации и ЭБУ двигателя размыкается или замыкается накоротко, напряжение на клемме KNK1 изменяется, и ЭБУ двигателя регистрирует размыкание/короткое замыкание цепи, записывая при этом в память электронный код DTC P0325.
Рекомендация по техническому обслуживанию
В связи с вводом в схему резистора разомкнутой/короткозамкнутой цепи изменена методика проверки датчика.
Рис. 2.38. Схема установки датчика детонации
Во избежание накопления влаги в разъеме следует устанавливать датчик детонации плоского типа, как показано на рисунке 2.38.
Датчик положения дроссельной заслонки
Рис. 2.39. Блок-схема и диаграмма работы датчика положения дроссельной заслонки
Датчик положения дроссельной заслонки установлен на корпусе дроссельной заслонки. Он предназначен для определения угла открытия дроссельной заслонки. Датчик положения дроссельной заслонки (датчик Холла) состоит из интегральной микросхемы с датчиками Холла и постоянных магнитов, вращающихся вокруг нее. Магниты установлены вокруг оси дроссельной заслонки и поворачиваются синхронно с ней.
Когда дроссельная заслонка открывается, магниты поворачиваются вместе с ней. Датчики Холла распознают изменение магнитного потока и генерируют выходное напряжение соответствующей величины на клеммах VTA1 и VTA2. Данный сигнал используется для формирования сигнала открытия дроссельной заслонки в ЭБУ двигателя.
Такая конструкция не только обеспечивает высокую точность определения положения дроссельной заслонки, но также отличается простотой и надежностью, поскольку использует бесконтактный принцип. Кроме того, в целях повышения надежности работы датчика для формирования выходных сигналов используются две системы с различными выходными характеристиками.
Рекомендация по техническому обслуживанию
Так как в датчике используется микросхема с датчиком Холла, методика проверки отличается от методики проверки обычного датчика положения дроссельной заслонки.
Датчик положения педали акселератора
Рис. 2.40. Блок-схема и диаграмма работы датчика положения педали акселератора
Датчик положения педали акселератора преобразует ход педали в электрические сигналы с двумя различными характеристиками и передает их в ЭБУ двигателя. Сигнал VPA1 имеет линейную характеристику и подается на протяжении всего хода педали акселератора. Сигнал VPA2 имеет смещенную характеристику напряжения.
Электронный впрыск EFI
Рис. 2.41. Диаграмма синхронного и асинхронного впрысков
Система EFI L-типа непосредственно определяет массу воздуха, поступающего в двигатель, с помощью расходомера воздуха с проволочным элементом.
Используется распределенная система впрыска (когда топливо впрыскивается в каждый цилиндр один раз за два оборота коленчатого вала).
Существует два типа впрыска топлива:
- первый способ представляет собой синхронный впрыск, когда в основную длительность впрыска вносится поправка, основанная на сигналах с датчиков. в этом случае впрыск осуществляется в одном и том же положении коленчатого вала;
- второй способ является асинхронным впрыском, когда единый момент впрыска для всех форсунок определяется по сигналам от датчиков, безотносительно положения коленчатого вала. чтобы уменьшить износ двигателя и расход топлива, система включает подачу топлива при определенных условиях движения.
При низкой температуре охлаждающей жидкости и во время работы двигателя на малых оборотах система обеспечивает впрыск дополнительного топлива.
Интеллектуальная электронная система управления дроссельной заслонкой ETCS-i
Рис. 2.42. Структурная схема системы
Система ETCS-i обладает исключительными возможностями регулирования положения дроссельной заслонки на любых режимах работы двигателя. В новых двигателях 1ZZ-FE и 3ZZ-FE механическое управление дроссельной заслонкой отсутствует, а на педали акселератора установлен датчик положения педали.
В системе с корпусом дроссельной заслонки традиционной конструкции угол открытия дроссельной заслонки определяется ходом педали акселератора. В отличие от этого в системе ETCS-i ЭБУ двигателя рассчитывает оптимальное положение дроссельной заслонки, исходя из условий движения, и устанавливает его, управляя электродвигателем привода.
Система ETCS-i обеспечивает управление системой холостого хода ISC, системой круиз-контроля, противопробуксовочной системой TRC и системой курсовой устойчивости VSC.
В случае выявления неисправностей в работе система переходит в аварийный режим.
Принцип работы
Рис. 2.43. Диаграмма работы системы управления при разгоне и замедлении
В зависимости от режима эксплуатации ЭБУ двигателя определяет требуемый угол открытия дроссельной заслонки и управляет электродвигателем привода дроссельной заслонки. Режимы за которые отвечает ЭБУ двигателя перечислены ниже.
- Нелинейный режим.
- Режим холостого хода.
- Управление дроссельной заслонкой при работе противопробуксовочной системы (TRC).
- Режим координации с системой VSC.
- Круиз-контроль.
Нелинейный режим
Система устанавливает дроссельную заслонку в оптимальное положение, соответствующее условиям движения, то есть положению педали акселератора и частоте вращения двигателя, обеспечивая точное управление дроссельной заслонкой и комфортный ход автомобиля на всех режимах.
Режим холостого хода
ЭБУ двигателя регулирует положение дроссельной заслонки, постоянно поддерживая оптимальную частоту вращения на холостом ходу.
Управление дроссельной заслонкой
при работе противопробуксовочной системы (TRC)
Если включена противопробуксовочная система (TRC), при значительной пробуксовке ведущего колеса ЭБУ системы противоскольжения посылает сигнал на закрывание дроссельной заслонки, помогая тем самым сохранить управляемость автомобиля и тяговое усилие на колесах.
Режим координации с системой VSC
Для повышения эффективности работы системы VSC положение дроссельной заслонки регулируется совместно с ЭБУ системы противоскольжения.
Круиз-контроль
ЭБУ двигателя со встроенным ЭБУ круиз-контроля непосредственно регулирует положение дроссельной заслонки, поддерживая постоянную скорость движения.
Работа датчика положения педали акселератора в аварийном режиме
Рис. 2.44. Схема работы датчика положения педали акселератора в аварийном режиме
Для передачи сигнала датчика положения педали акселератора предусмотрено две цепи (основная и вспомогательная). При неисправности одной из цепей датчика ЭБУ двигателя определяет неправильную разность напряжения сигналов в двух цепях и переключается в аварийный режим. чтобы сохранить возможность управления автомобилем в аварийном режиме, для определения положения педали акселератора используется неповрежденная цепь.
Если неисправны обе цепи датчика, ЭБУ двигателя распознает неправильные напряжения сигналов в обеих цепях и отключает систему управления дроссельной заслонкой. В таком режиме автомобиль может двигаться с частотой вращения коленчатого вала, равной частоте вращения холостого хода.
Для передачи сигнала датчика положения дроссельной заслонки предусмотрено две цепи (основная и вспомогательная). При неисправности одной из цепей датчика ЭБУ двигателя определяет неправильную разность напряжения сигналов в обеих цепях, отключает питание электродвигателя привода дроссельной заслонки и переключается в аварийный режим. При этом под воздействием возвратной пружины дроссельная заслонка устанавливается в предварительно заданное приоткрытое положение. Таким образом, автомобиль может двигаться в аварийном режиме. Мощность двигателя при этом регулируется изменением объема впрыскиваемого топлива и изменением угла опережения зажигания, в зависимости от положения педали акселератора.
В таком же режиме будет осуществляться управление, если ЭБУ определит неисправность электродвигателя привода дроссельной заслонки.
Электронная система изменения фаз газораспределения WT-i
Рис. 2.45. Схема работы электронной системы изменения фаз газораспределения WT-i
Система VVT-i предназначена для регулирования угла поворота распределительного вала впускных клапанов в диапазоне 40° (по углу поворота коленчатого вала) и установки фаз газораспределения, оптимально соответствующих режимам работы двигателя. Система позволяет увеличить крутящий момент при любой частоте вращения коленчатого вала, а также помогает сократить расход топлива и уменьшить содержание вредных веществ в отработавших газах (рис. 2.45).
Рис. 2.46. Блок-схема электронной системы изменения фаз газораспределения WT-i
По частоте вращения коленчатого вала, объему воздуха, поступающего в двигатель, положению дроссельной заслонки и температуре охлаждающей жидкости ЭБУ двигателя определяет оптимальные фазы газораспределения для любых режимов работы двигателя и управляет гидравлическим клапаном изменения фаз. Кроме того, обрабатывая сигналы датчиков положения распределительного и коленчатого валов, ЭБУ двигателя определяет фактически установленные фазы газораспределения, обеспечивая обратную связь в управлении фазами газораспределения (рис. 2.46).
Блок управления WT-i
Рис. 2.47. Результат работы системы WT-i
Блок управления состоит из корпуса с приводом от цепи клапанного механизма и направляющего аппарата, соединенного с распределительным валом впускных клапанов.
Масло под давлением поступает по каналу впускного распределительного вала в гидравлический клапан, управляемый ЭБУ двигателя. Затем клапан перераспределяет масло в зависимости от команд ЭБУ либо в канал опережения, либо в канал запаздывания открытия впускных клапанов, что в свою очередь приводит к повороту направляющего элемента WT-i, обеспечивая при этом бесступенчатое изменение фаз газораспределения впускных клапанов.
Когда двигатель не работает, распределительный вал впускных клапанов занимает положение наибольшего запаздывания, обеспечивающее наилучшие пусковые характеристики двигателя.
Если сразу после запуска двигателя в блок управления VVT-i не подается масло под давлением, стопорный штифт блокирует вращение блока управления VVT-i, предотвращая детонацию.
Гидравлический клапан изменения фаз
Гидравлический клапан изменения фаз управляет положением золотникового клапана в соответствии с циклическими командами ЭБУ двигателя. В результате масло под давлением подается в контроллер WT-i, чтобы повернуть распределительный вал в сторону опережения или запаздывания. Когда двигатель не работает, гидравлический клапан изменения фаз газораспределения занимает положение наибольшего запаздывания.
Принцип работы (опережение)
Рис. 2.48. Блок управления WT-i
Если гидравлический клапан изменения фаз под воздействием сигналов опережения с ЭБУ двигателя расположен так, как изображено на рисунке 2.48, результирующее давление масла подается в направляющий элемент со стороны опережения, при этом распределительный вал поворачивается в направлении опережения угла открытия клапанов.
Принцип работы (запаздывание)
Рис. 2.49. Схема изменеия фаз золотникового клапана
Если гидравлический клапан изменения фаз под воздействием сигналов запаздывания с ЭБУ двигателя расположен так, как изображено на рисунке 2.49, то масло под давлением подается в направляющий элемент со стороны запаздывания, при этом распределительный вал поворачивается в направлении запаздывания угла открытия клапанов.
Рис. 2.50. Направление опережения угла открытия клапанов
Рис. 2.51. Направление запаздывания угла открытия клапанов
Фиксация вала в установленном положении
После установки распредвала в требуемое положение гидравлический клапан изменения фаз занимает нейтральное положение, фиксируя распредвал до тех пор, пока не изменятся условия движения. Таким образом, регулируются фазы газораспределения, и предотвращается ненужное в данный момент вытекание моторного масла.
Управление топливным насосом
Рис. 2.52. Блок-схема управления топливным насосом
На случай срабатывания подушки безопасности при фронтальном или боковом столкновении предусмотрена функция выключения подачи топлива с выключением топливного насоса. Функция активизируется по сигналу срабатывания подушки безопасности с блока датчиков подушек безопасности, который регистрируется ЭБУ двигателя; ЭБУ двигателя выключает реле размыкания цепи. После выключения подачу топлива можно возобновить и запустить двигатель поворотом ключа в замке зажигания из положения OFF в положение ON.
Управление отключением кондиционера воздуха
Рис. 2.53. Схема подключения на моделях без кондиционера
Рис. 2.54. Схема подключения на моделях с кондиционером
На моделях без кондиционера ЭБУ двигателя регулирует скорость вращения вентилятора системы охлаждения по сигналам датчика температуры охлаждающей жидкости.
На моделях с кондиционером предусмотрено две скорости вращения вентилятора системы охлаждения: низкая и высокая. ЭБУ двигателя дает команду на включение высокой скорости в зависимости от сигналов датчика температуры жидкости в системе охлаждения и датчика давления кондиционера. Управление низкой скоростью осуществляется блоком управления кондиционером.
Функция управления стартером «Полуавтоматический запуск»
Рис. 2.55. Блок-схема работы системы управления стартером
На новой модели автомобиля используется функция управления стартером «Полуавтоматический запуск». При нажатии кнопки запуска двигателя данная функция действует до тех пор, пока двигатель не запустится. При этом должна быть нажата педаль тормоза (на моделях с мультимодальной механической коробкой передач М-МТ) или педаль сцепления (на моделях с МКП). Таким образом, повышается надежность запуска двигателя и исключается возможность работы стартера после запуска двигателя.
Если ЭБУ двигателя получает с ЭБУ системы электропитания сигнал запуска, система следит за сигналом частоты вращения коленчатого вала (NE) и не выключает стартер до момента запуска двигателя. Кроме того, если ЭБУ двигателя получает с ЭБУ системы электропитания сигнал запуска, но определяет, что двигатель уже работает, он не включит стартер.
Принцип работы
Рис. 2.56. Диаграмма работы системы управления стартером
Как показано на рисунке 2.56, в момент получения ЭБУ двигателя сигнала запуска (STSW) от ЭБУ системы электропитания ЭБУ двигателя подает сигналы STAR и ACCR на ЭБУ системы электропитания. Последний в свою очередь подает сигнал на реле стартера для включения стартера. Если двигатель уже работает, ЭБУ двигателя не подает сигналы STAR и ACCR на ЭБУ системы электропитания. Поэтому ЭБУ системы электропитания не подает питание на реле стартера.
После включения стартера и после того, как частота вращения коленчатого вала превысит примерно 500 мин⁻¹, ЭБУ двигателя определяет, что двигатель запущен, и выключает стартер.
Если в двигателе имеется неисправность, и он не заводится, стартер работает в течение максимально допустимого времени, после чего автоматически выключается. Максимальное время работы стартера составляет примерно от 2 до 25 с, в зависимости от температуры охлаждающей жидкости. Если температура охлаждающей жидкости очень низкая, стартер работает около 25 с, а при достаточно прогретом двигателе стартер работает не более 2 с.
Чтобы устранить дополнительную нагрузку при нестабильном напряжении во время запуска двигателя, на это время система отключает питание вспомогательного оборудования.
В системе предусмотрены следующие ступени защиты:
- если двигатель уже работает, стартер не включится, даже если повернуть ключ зажигания в положение START;
- даже если водитель удерживает ключ в замке зажигании в положении START, после того, как двигатель запускается с полуоборота, ЭБУ двигателя выключит стартер, когда частота вращения коленчатого вала достигнет значения примерно 1200 мин⁻¹ или более;
- даже если водитель удерживает ключ в замке зажигании в положении START, и двигатель не запускается, ЭБУ двигателя выключит стартер примерно через 30 с;
- в случае если ЭБУ двигателя не получает сигнал частоты вращения двигателя при работающем стартере, он немедленно прекращает подачу сигналов STAR и ACCR.
Диагностика
Система диагностики типа EURO-OBD (Европейская система бортовой диагностики), используемая на двигателях 1ZZ-FE и 3ZZ-FE, удовлетворяет требованиям Европейских норм.
Если ЭБУ двигателя обнаруживает неисправность, он диагностирует и регистрирует в памяти неисправный узел. Кроме того, для информирования водителя на щитке приборов включается постоянно или начинает мигать контрольная лампа двигателя Chk Eng.
ЭБУ двигателя регистрирует в памяти также электронные коды DTC всех неисправностей. Эти коды можно считать с помощью микропроцессорного тестера П.
Все диагностические электронные коды DTC соответствуют кодам SAE. Некоторые DTC разбиты на более мелкие подразделы, чем ранее, подразделам присвоены новые коды DTC.
Рекомендация по техническому обслуживанию
Чтобы стереть хранящиеся в памяти ЭБУ двигателя электронные коды DTC, следует воспользоваться микропроцессорным тестером II, или отсоединить клемму аккумуляторной батареи, или извлечь предохранитель EFI не менее чем на минуту.
Работа системы в аварийном режиме
При обнаружении неисправности ЭБУ двигателя выключает или переводит двигатель в аварийный режим работы по данным, записанным в память.
Таблица 2.9. Работа системы в аварийном режиме
[Смотрите первоисточник на веб-сайте: www.toyotaman.ru]
