Оглавление: Снятие ↓ Установка ↓
Снятие
На моделях до 2001 года снимите крышку воздушного фильтра и блок предохранителей и реле с левой стороны моторного отсека.
Рис. 11.35. Главный тормозной цилиндр: А – электрический разъем; В – места подсоединения тормозных трубок; С – гайки
Отсоедините электрический разъем от датчика уровня тормозной жидкости (рис. 11.35).
Снимите крышку с компенсационного бачка тормозной системы и, используя шприц, откачайте тормозную жидкость.
Промаркируйте тормозные трубки, подходящие к главному тормозному цилиндру. Положите чистую ветошь под главный тормозной цилиндр для сбора протекшей тормозной жидкости.
Отверните соединительные гайки крепления тормозных трубок и отведите трубки в сторону от главного тормозного цилиндра. Закройте концы трубок подходящими пробками.
Предупреждение! Тормозная жидкость, используемая в гидравлической системе тормозов, ядовита, поэтому при попадании ее на кожу немедленно промойте пораженный участок большим количеством воды. Тормозная жидкость растворяет краску и пластмассу, поэтому при попадании жидкости на лакокрасочное покрытие автомобиля промойте его большим количеством воды.
Выверните две гайки и снимите главный тормозной цилиндр с вакуумного усилителя тормозов вместе с прокладкой. Проверьте состояние уплотнительного кольца в торце главного тормозного цилиндра и при необходимости замените его.
Установка
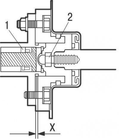
Рис. 11.41. Зазор между толкателем (2) вакуумного усилителя тормозов и поршнем (1) главного тормозного цилиндра: Х = 0 мм
Перед установкой нового главного тормозного цилиндра проверьте зазор между толкателем вакуумного усилителя и поршнем главного тормозного цилиндра (см. рис. 11.41). При необходимости отрегулируйте длину толкателя.
Перед установкой главного тормозного цилиндра залейте в него тормозную жидкость и удалите воздух, для чего закрепите главный тормозной цилиндр в тисках и закройте выходные отверстия главного тормозного цилиндра резьбовыми пробками.
Залейте в бачок чистую тормозную жидкость.
[Оригинал можно прочесть на сайте ToyotaMan.ru]
Выверните одну пробку и, перемещая поршень в главном тормозном цилиндре, выдавите из него воздух.
Перед отпусканием поршня вверните на место резьбовую пробку.
Повторяйте операцию по удалению воздуха до тех пор, пока из отверстия не будет выходить только чистая тормозная жидкость без пузырьков воздуха. Повторите операцию по удалению воздуха из главного тормозного цилиндра на втором выходном отверстии.
Установите главный тормозной цилиндр с новой прокладкой на шпильки вакуумного усилителя тормозов и закрепите гайками, затянув их на этом этапе от руки.
Выверните из главного тормозного цилиндра резьбовые пробки и на их место установите тормозные трубки.
Окончательно затяните гайки крепления главного тормозного цилиндра.
Залейте тормозную жидкость в компенсационный бачок тормозной системы.
Подсоедините электрический разъем к датчику уровня тормозной жидкости.
Рис. 11.36. Удаление воздуха из главного тормозного цилиндра
Удалите воздух из главного тормозного цилиндра, попавший туда при установке тормозных трубок. Резко нажмите на педаль тормоза, отверните на пол-оборота гайку крепления тормозной трубки к главному тормозному цилиндру при нажатой педали (рис. 11.36). Продолжая нажимать на педаль, вытесните находящуюся в системе жидкость вместе с воздухом. После того как педаль достигнет крайнего переднего положения и вытекание жидкости прекратится, заверните гайку крепления тормозной трубки. Повторите эти операции, пока не прекратится выход воздуха из главного тормозного цилиндра.
