Проверка
Вакуумный усилитель тормозов увеличивает усилие, приложенное к педали тормоза, облегчая тем самым управление автомобилем. Принцип действия вакуумного усилителя тормозов основан на использовании разрежения во впускном коллекторе. При выходе вакуумного усилителя из строя работоспособность тормозной системы не нарушается, но для нажатия педали тормоза необходимо прилагать значительно большее усилие.
Нажмите на педаль тормоза несколько раз при неработающем двигателе, чтобы создать в полостях вакуумного усилителя одинаковое давление, близкое к атмосферному. Одновременно по усилию, прикладываемому к педали, определите, нет ли заедания корпуса клапана. Остановите педаль тормоза в середине ее хода и заведите двигатель. При исправном вакуумном усилителе педаль тормоза после пуска двигателя должна уйти вниз. Если педаль не уходит, проверьте крепление наконечника вакуумного шланга, соединение фланца наконечника в усилителе, состояние шланга и штуцера.
Подождите две минуты и выключите двигатель. Нажмите на педаль тормоза. С каждым очередным нажатием педаль должна становиться тверже, а ход педали уменьшаться.
Снятие
Отсоедините вакуумный шланг, соединяющий впускной трубопровод и вакуумный усилитель тормозов. Соблюдайте осторожность, чтобы не повредить вакуумный шланг при снятии со штуцера клапана вакуумного усилителя.
Снимите главный тормозной цилиндр. На моделях до 2001 года снимите патрубок воздухозаборника и блок предохранителей и реле.
Снимите нижнюю декоративную панель с левой стороны панели приборов.
Снимите возвратную пружину педали тормоза.
Рис. 11.39. Крепление вакуумного усилителя тормозов: А – штифт; В – гайки
Отсоедините толкатель вакуумного усилителя тормозов от верхней части педали тормоза, для чего извлеките шплинт и выньте штифт (рис. 11.39).
Из салона автомобиля отверните четыре гайки крепления вакуумного усилителя тормозов к перегородке моторного отсека и извлеките вакуумный усилитель тормозов из моторного отсека.
Установка
Установку производите в последовательности, обратной снятию, с учетом следующего.
Если устанавливается новый вакуумный усилитель, то проверьте зазор толкателя следующим образом:
Рис. 11.40. Измерение выступания толкателя вакуумного усилителя тормозов (размер А)
- измерьте расстояние, на которое выступает толкатель вакуумного усилителя тормозов от привалочной поверхности главного тормозного цилиндра (рис. 11.40), и запишите его как размер А;
- измерьте расстояние от торца фланца до привалочной поверхности главного тормозного цилиндра и запишите его как размер В;
- измерьте расстояние от фланца до поршня главного тормозного цилиндра и запишите его как размер С;
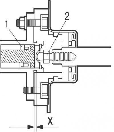
Рис. 11.41. Зазор между толкателем (2) вакуумного усилителя тормозов и поршнем (1) главного тормозного цилиндра: Х = 0 мм
- вычтите размер В из размера А, затем из полученного значения (А — В) вычтите размер С и получите зазор Х (рис. 11.41) толкателя 2, который должен быть равен 0. Если величина зазора отрицательная, т.е. толкатель вакуумного усилителя нажимает на поршень 1 главного тормозного цилиндра, то будет происходить постоянное притормаживание колес. Если имеется зазор, то при торможении увеличится ход педали тормоза.
Если величина зазора не соответствует требуемому значению, то отрегулируйте его, изменяя длину толкателя. Пассатижами удерживайте толкатель вакуумного усилителя тормозов от проворачивания и гаечным ключом вверните или выверните головку толкателя.
После установки главного тормозного цилиндра и подсоединения к нему тормозных трубок отрегулируйте высоту установки педали тормоза и удалите воздух из гидравлической тормозной системы.
