Схема цепи заряда батареи (1988-92 гг.)
1. Плавкая перемычка; 2. Реле контрольной лампы; 3. Контрольная лампа; 4. Предохранитель ENGINE; 5. Предохранитель GAUGE; 6. Предохранитель цепи заряда; 7. Контрольное реле зажигания
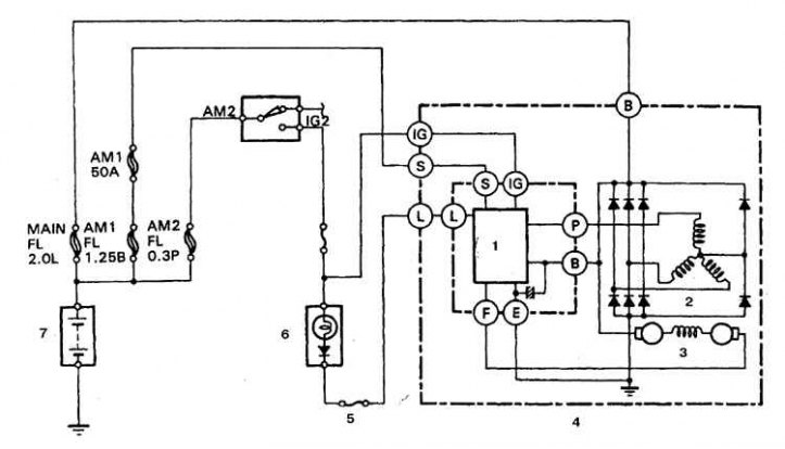
Схема цепи заряда батареи (с 1993 г.)
1. Регулятор напряжения; 2. Статор; 3. Ротор; 4. Генератор; 5. Предохранитель 7,5 А; 6. Контрольная лампа; 7. Батарея
Система заряда состоит из генератора переменного тока, регулятора напряжения, цепи контрольной лампы заряда, батареи, плавкой перемычки и соединительных проводов. При совместной работе этих устройств обеспечивается питание таких потребителей как система зажигания, приборы освещения и сигнализации, радиоприемник и др. Привод генератора осуществляется от ремня.
Внимание! Генераторы 1980-87 гг. оборудованы встроенным регулятором напряжения, который смонтирован сбоку на корпусе генератора, доступ к нему возможен без снятия генератора.
Внимание! Регулятор напряжения на генераторах 1988-92 гг. смонтирован на выпрямителе внутри корпуса генератора.
Внимание! На автомобилях с 1993 г. регулятор выполнен заодно с узлом щеткодержателя, доступ к регулятору обеспечивается после снятия генератора и задней крышки.
Автомобили 1980-87 гг. оборудованы реле зажигания, через которое подается питание на предохранители цепи заряда и зажигания.
Автомобили 1988-92 гг. оборудованы реле, которое обеспечивает загорание контрольной лампы при недостаточном заряде батареи. На автомобилях с 1993 г. предусмотрены дополнительные предохранители и плавкие вставки, которые обеспечивают отслеживание целостности различных участков цепи заряда.
Регулятор напряжения предназначен для поддержания напряжения генератора на заданном уровне. При резком повышении напряжения на выходе генератора регулятор предотвращает броски тока и перегрузки в цепи питания.
Периодического ухода за системой заряда как правило не требуется. Однако, следует периодически осматривать ремень привода генератора, батарею и соединительные провода.
Контрольная лампа заряда на панели приборов загорается при включении зажигания и после пуска двигателя гаснет. Если лампа не гаснет после пуска двигателя, то в цепь заряда неисправна. Некоторые автомобили оборудуются вольтметром. Если вольтметр показывает очень высокое или очень низкое напряжение, то цепь заряда нуждается в проверке.
Меры предосторожности
При подключениях проводов внутренней цепи автомобиля и внешних устройств следует соблюдать следующие меры предосторожности.
При соединении батареи с генератором всегда соблюдайте полярность подключения.
Перед ремонтом любого участка автомобиля электросваркой отсоедините провода от генератора и от вывода батареи.
Недопустимо запускать двигатель при подключенном зарядном устройстве.
Перед подключением зарядного устройства всегда отсоединяйте кабели цепи автомобиля от обоих полюсов батареи.
Генератор присоединен прямо к батарее, поэтому при закорачивании выводов генератора, или при его перегрузке, возможно образование дуги и пожар.
Перед промывкой двигателя струей пара укройте генератор полиэтиленовой пленкой и закрепите пленку резиновым бандажом.
